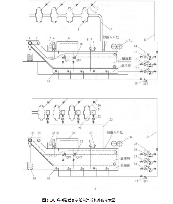
DU系列帶式真空紙帶過濾機
DU系列帶式真空紙帶過濾機特點
(1) 過濾精細,并可控制、選擇不同濾布,可取得需要的精度(15?80μm)。
(2) 流量適用范圍大(15~1500m3/h)。
(3) 設備帶有除油、增氧、沖底、沖鏈、調壓、假日循環功能,使乳化液的壽命大大延長,從而減少排放量,有利于保護環境。

(4) 優質、潔凈的冷卻液能提高工件質量,減少廢品率,延長刀、磨具使用壽命。
(5) 在循環和更換冷卻液時,能自動清洗真空腔。
(6) 換熱系統使冷卻輸出溫度恒定在設定溫度上,保證精密零件的加工精度。
(7) 過濾系統由PLC控制,分自動、半自動、手動、假日循環4種模式,運行安全可靠。
(8) DU系列過濾機若配以粗過濾機,可提高過濾精度,同時降低過濾介質的消耗。
(9) 液體經過過濾介質(紙過濾帶或尼龍循環過濾帶)達到過濾的效果。如設備使用尼龍循環過濾帶,則設備在每次進行再生流程時,會通過特殊的泵或一管路供給液體,對循環過濾帶進行清洗。
DU系列帶式真空紙帶過濾機技術參數如表1

DU系列帶式真空紙帶過濾機的安裝形式有:
(1) 地下式。通過地下管路或地溝流至過濾系統。
(2) 地面式。每臺機床冷卻液通過地下管路或地溝流至地坑,由泵提升至過濾系統;每臺機床配置一只水箱、一臺提升泵,再由泵提升至過濾系統。
DU系列帶式真空紙帶過濾機適用范圍
(1) 適用于絕大多數的機械加工,廣泛應用于汽車、機床、電機、軸承工業中以及機械加工規模較大的行業,如壓縮機等。
(2) 適用于鋼鐵廠軋制液的過濾。
![]()